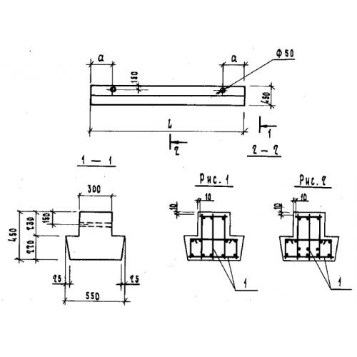
БФ 45.5.4
Характеристики изделия:
| Параметр | Значение |
|---|---|
| длина | 4480 мм |
| ширина | 550 мм |
| высота | 450 мм |
| вес | 2070 кг |
| серия | 1.115.1-1 |
Цена:
Рассчитать стоимостьБФ 45.5.4 Балки фундаментные по серии 1.115.1-1.
| Параметр | Значение |
|---|---|
| длина | 4480 мм |
| ширина | 550 мм |
| высота | 450 мм |
| вес | 2070 кг |
| серия | 1.115.1-1 |
БФ 45.5.4 Балки фундаментные по серии 1.115.1-1.
