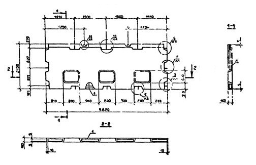
ПВЦ 58.21-1Т-С

Чертеж изделия:
Характеристики изделия:
ПараметрЗначение
длина5820 мм
ширина160 мм
высота2100 мм
масса3760 кг
нормативный документСерия 1.090.1-2с

ПВЦ 58.21-1Т-С  Панели внутренние нулевого цикла (цокольные) Серия 1.090.1-2с.

1Т - бетон  тяжелый марки М150.

С - для сейсмических районов.