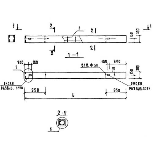
1К 3.33

Чертеж изделия:
Характеристики изделия:
ПараметрЗначение
длина3580 мм
ширина300 мм
высота300 мм
вес870 кг
серия1.020-1

1К 3.33 Колонны по серии 1.020-1.